Как Снять Ошибку Абс на Ниссан Альмера. Неисправность p0841
Возможно приобретение программного и портативного сканера. Для работы с программным требуется компьютер, планшет или смартфон с соответствующей программой и кабель с разъемом ODB2 для подключения. Для портативного не требуется ничего. Программа, небольшой экран для выдачи информации на нем и разъем для подключения поставляются в комплекте.
- Контроль и фиксирование сигналов, поступающих в ЭБУ от датчиков;
- Проверять работоспособность всех механизмов, определять коды неисправностей, генерируемых бортовым компьютером;
- Видеть реальные показания ЭБУ;
- Профилактическое тестирование автомобиля.
Сканер трудно назвать измерительным прибором – это устройство для фиксирования и выдачи информации, получаемой от блока управления.
Если один из датчиков выйдет из строя и будет выдавать неверную информацию, то и информация на сканер будет выводиться не та.

| Цифра | Неисправность | Решение проблемы |
| 1. | Короткое замыкание на массу в контроллере уровня топлива | Проверить электроцепь датчика уровня топлива |
| 2. | Обрыв цепи датчика уровня топлива | |
| 3. | Обрыв цепи от контроллера скорости к ЭБУ | Необходима диагностика электрической цепи датчика скорости |
| 4. | Панель приборов — ошибка в памяти EEPROM | Заменить приборную панель |
| 5. | Частота импульсов тахометра вне области корректных значений | Проверить цепь датчика и сам контроллер положения коленвала |
| 6. | Некорректные показания датчика скорости | Необходима диагностика датчика скорости |
| 7. | Напряжение выше 16 В | Проверить аккумулятор, генератор и блок питания |
| 8. | Напряжение ниже 9 В |
Как Снять Ошибку Абс на Ниссан Альмера
- Ключ зажигания вставляется в замок.
- Выжимается педаль тормоза. Ее следует удерживать в таком состоянии до сброса комбинации.
- Включается зажигание. На приборной панели должны загореться все индикаторы. Заводить двигатель не нужно.
- Значок системы Аирбэг должен погаснуть. Не позднее, чем через 1 секунду после этого система зажигания отключается.
- Через 3 секунды необходимо повторить пункты 3-4.
Ошибки Nissan Almera G15 | Ошибки авто В отдельных случаях отключение антиблокировочной системы действительно укорачивает тормозной путь автомобиля. Однако это не означает, что повышается безопасность движения. ABS последних поколений также отвечают за распределение тормозных усилий по осям при стандартном торможении, заменив в этом деле стандартные механические регуляторы.
Скачивание книги
После успешного прохождения платежа (любым способом) и возврата в магазин KrutilVertel с сайта платежной системы Вы попадаете на страницу успешной оплаты:
На этой странице Вам необходимо указать свой e-mail, куда будет выслан доступ для скачивания книги.
Если Вы уже зарегистрированы на нашем сайте, то просто перейдите по ссылке личный кабинет.
Купленная Вами книга будет находиться в Вашем личном кабинете, откуда ее всегда можно будет скачать.
В случае, если по каким либо причинам Вы не вернулись обратно на сайт и закрыли вкладку платежной системы с сообщением про успешное прохождение платежа, сообщите нам об этом — мы вышлем Вам письмо в котором будет указан доступ для скачивания книги.

Ошибки Ниссан Альмера диагностика, самодиагностика, устранение
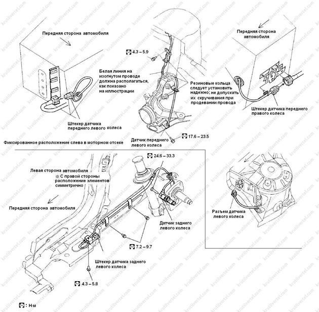
- Предварительно отключить аккумулятор.
- При снятии тормозного не допускать повреждения соединительной гайки и штуцера трубки. В ходе установки затянуть соединительную гайку с требуемым моментом.
Диагностика ниссан альмера Действия, которая нужно выполнить для устранения неисправности:
Ниссан альмера н16 диагностика: сложности, с которыми придется столкнуться
Даже профессионалы-автомеханики настороженно относятся к заказам на подобное мероприятие с автомобилем марки Nissan. К счастью, эти заявления касаются машин до 1993 года выпуска. В других диагностика электронной системы управления двигателя проводится очень просто.

диагностика электронной системы управления двигателя
Дилемма начинается уже с того, где именно в этих моделях находится электронный блок. Производители предусмотрели здесь два варианта:
Некоторые трудности возникают и при выборе актуального режима (самодиагностика ниссан альмера классик подразумевает, что их может быть несколько). Чтобы остановиться на необходимом, нужны будут предварительные действия:
- Включается зажигание.
- Теперь все внимание обращается на селектор по режимному выбору (он должен быть в самом крайнем положении направо).
- Вновь включается само зажигание.
- Теперь селектор поворачивается в правое положение.
- Необходимо следить за светодиодами — они начнут показывать себя практически одновременно. Эти вспышки и будут сигнализировать о разных режимах.
Самодиагностика ниссан альмера н16: режимная информация
Итак, в ниссан альмера н16 дорестайл режим самодиагностики — это конкретные вспышки в определенный промежуток времени. Осталось только разобраться, какие из них что обозначают.
Первый режим покажет работу кислородного датчика. Чтобы понять, насколько «жизнеспособен» сенсор Oxygen, выполняются подробные шаги:
- Включается зажигание и запускается двигатель (прогревается до нормального рабочего состояния). При этом селектор режимного выбора расположен в положении крайнего левого показателя.
- При свечении зеленого светодиода можно быть спокойным за работу кислородного датчика.
- Соответственно, при проблемах с этой деталью свечения не будет. А это прямой показатель того, что компьютер будет вести расчет топлива для двигателя по тем данным, которые были заложены в его память (они среднестатические и не отображают реалии).
Второй режим поможет проверить качественность поступающей топливо-воздушной смеси. Для этого нужно будет:
- Завести двигатель и дождаться, чтобы он прогрелся до обычной рабочей температуры.
- Обратить внимание на красный светодиод — его моргание будет идти с периодичностью не менее двух раз в секунду.
- Если свечения нет вообще, то искомая нами смесь обогащена.
- Если светодиод будет светиться, то можно предположить, что такая смесь очень бедная.
- В идеале должны светиться оба светодиода (что красный, что зеленый) — это указывает на самый оптимальный баланс в топливо-воздушной смеси.
Ошибки Nissan Almera N16 | Ошибки авто
- Программа диагностики ниссан альмера Scan Tech опознает только Live Data, не выводя ошибки.
- Еще одна программа для диагностики ниссан альмера DDT2000 v.2.3.0.1 включает сложный интерфейс и при неправильно подобранном кабеле не покажет ничего.
- Nissan Data Scan v1.52 и аналогичная ей программа для диагностики ниссан альмера n16 Conzult Free могут не найти ECU.
Nissan Almera Classic с 2006, ремонт системы ABS инструкция онлайн После нажатия на кнопку «КУПИТЬ» автоматически запуститься платежная система, с помощью которой можно оплатить выбранную книгу с помощью любой банковской карты (Visa, MasterCard, МИР и т.д.).
Считывание кодов ошибок
Желательно иметь перед глазами таблицу кодов ошибок (как правило, она публикуется в руководстве по эксплуатации – лучше, если на русском языке). Номер ошибки состоит из латинской буквы и 4-х цифр.
Что они означают?
- Буква P – неисправность в моторном отсеке и трансмиссии;
- Первая цифра – основной код SAE;
- Вторая цифра:
если 1 или же 2, то неприятности с поступлением воздуха или топлива (инжектора). Если 3 – неполадки в зажигательной системе. 4-е – с контролем выхлопного процесса, 5 – скорость и холостые. 6 – ЭБУ. 7, 8 – с трансмиссией; - Две крайние справа цифры означают непосредственный код ошибок.

Как отключить АБС — можно ли отключать лампочку и всю систему
- На смартфон устанавливается ПО. Скачать приложение можно в Play Market. Далее представлена схема функционирования OBD сканера с использованием на телефоне программы OBD Авто доктор Pro.
- Включить Bluetooth на телефоне и синхронизироваться со сканером. Программа может потребовать введение пароля. Набираем цифры 1234.
Проблемы при оплате банковскими картами Теперь функции приложения доступны. Среди них:
Таблица: расшифровка неисправностей самодиагностики Nissan Almera G15
| Цифра | Неисправность | Решение проблемы |
| 1. | Короткое замыкание на массу в контроллере уровня топлива | Проверить электроцепь датчика уровня топлива |
| 2. | Обрыв цепи датчика уровня топлива | |
| 3. | Обрыв цепи от контроллера скорости к ЭБУ | Необходима диагностика электрической цепи датчика скорости |
| 4. | Панель приборов — ошибка в памяти EEPROM | Заменить приборную панель |
| 5. | Частота импульсов тахометра вне области корректных значений | Проверить цепь датчика и сам контроллер положения коленвала |
| 6. | Некорректные показания датчика скорости | Необходима диагностика датчика скорости |
| 7. | Напряжение выше 16 В | Проверить аккумулятор, генератор и блок питания |
| 8. | Напряжение ниже 9 В |
Неисправности двигателя Nissan Almera G15
- забитые форсунки или топливный фильтр (требуется продувка и прочистка элементов);
- подсос воздуха (необходимо произвести диагностику всех патрубков и магистралей, идущих от к впускному коллектору);
- повреждение коллекторного устройства (нужна проверка целостности узла);
- подсос в месте установки датчика холостых оборотов;
- неисправность топливного насоса или его некорректная работа.
Признаки, которые могут указать на обеднение топливовоздушной смеси:
- перегрев силового агрегата;
- подгорание колец, установленных на поршнях;
- неисправность клапанов;
- быстрый износ глушителя, повреждение выхлопной трубы;
- высокий расход моторной жидкости и антифриза;
- снижение тяги двигателя во время езды, падение мощности.
- забитый воздушный фильтр;
- неисправность или засорение топливных форсунок;
- выход из строя контроллера давления;
- неисправность датчика расхода воздуха.
- нестабильная работа двигателя на холостых оборотах (мотор «троит»);
- самопроизвольная остановка силового агрегата на светофорах или в пробке;
- сложности запуска двигателя.
Действия, которая нужно выполнить для устранения неисправности:
- Произвести проверку топливного насоса, в частности, фильтра.
- Выполнить диагностику форсунок и их очистку при необходимости. Возможно, причина проблемы заключается в нарушении герметичности устройств.
- Проверить датчик давления топлива.
Неисправности контроллеров распредвала и коленвала Nissan Almera G15
Неисправности лямбда-зондов
- выход из строя подогревателя лямбда-зонда;
- неправильное давление топлива;
- поломка или некорректная работа топливных форсунок;
- утечка воздуха из системы впуска.

| Цифра | Неисправность | Решение проблемы |
| 1. | Короткое замыкание на массу в контроллере уровня топлива | Проверить электроцепь датчика уровня топлива |
| 2. | Обрыв цепи датчика уровня топлива | |
| 3. | Обрыв цепи от контроллера скорости к ЭБУ | Необходима диагностика электрической цепи датчика скорости |
| 4. | Панель приборов — ошибка в памяти EEPROM | Заменить приборную панель |
| 5. | Частота импульсов тахометра вне области корректных значений | Проверить цепь датчика и сам контроллер положения коленвала |
| 6. | Некорректные показания датчика скорости | Необходима диагностика датчика скорости |
| 7. | Напряжение выше 16 В | Проверить аккумулятор, генератор и блок питания |
| 8. | Напряжение ниже 9 В |
Неисправности электрики Nissan Almera N16
Неисправности датчиков двигателя и ABS Nissan Almera N16

Перевод ошибок самодиагностики приборной панели Nissan Almera G15
- Определить и отрегулировать уровень токсичности выхлопных газов;
- Оценить состояние двигателя и системы зажигания;
- Отрегулировать подачу топлива.
Часто задаваемые вопросы Для этого выполняются следующие действия:
Поделиться92012-08-01 17:28:32
- Автор: Dmitry
- Активный участник
- Откуда: Литва,Вильнюс
- Зарегистрирован : 2009-12-16
- Приглашений: 0
- Сообщений: 288
- Уважение: +10
- Позитив: +9
- Пол: Мужской
- Возраст: 51 [1970-07-13]
- Провел на форуме:
3 дня 8 часов - Последний визит:
2015-09-08 16:23:05
- Автор: vin_2000
- Новичок
- Зарегистрирован : 2012-07-21
- Приглашений: 0
- Сообщений: 4
- Уважение: +0
- Позитив: +0
- Провел на форуме:
1 час 21 минуту - Последний визит:
2012-09-13 18:09:05

Зачем может потребоваться отключение
Неисправность Almera Classic – P0350 Однако в остальном отключение ABS с кнопки ничем не отличается от нештатного обесточивания системы. В таком случае водитель должен понимать грозящие ему последствия езды на автомобиле без антиблокировочной системы.
Часто задаваемые вопросы
Часто можно услышать вопрос «Как отключить ABS без вынимания предохранителя, если такая функция не предусмотрена производителем?». Единственный способ отключения системы на подавляющем большинстве автомобилей — разъединение цепи питания системы, для чего нужно вынуть предохранитель. Других вариантов отключения, если в салоне отсутствует кнопка отключения, нет.
Еще один распространенный вопрос: «Стоит ли отключат АБС на весь зимний сезон?». Если причиной обесточивания системы является лишь желание укоротить тормозной путь на зимней дороге, то делать этого не нужно. За уменьшение тормозного пути придется «заплатить» потерей управляемости, что гораздо опаснее.

Неисправности двигателя Nissan Almera G15
- Нужно открыть блок предохранителей, расположенный в салоне под рулевой колонкой или моторном отсеке рядом с аккумулятором. Узнать, где конкретно расположен предохранитель ABS, можно в руководстве по пользованию автомобилем.
- Нужно отсоединить клеммы предохранителя и вынуть его из посадочного гнезда. После этого антиблокировочная система будет обесточена.
Диагностика nissan: общие сведения об инструментарии Все приборы могут быть как универсальными, так и специализированными. При приобретении нужно ориентироваться на свои потребности. Если приобретать только для себя, то достаточно сканера, ориентированного на именно Ваш автомобиль или универсального, но разработанного на диагностику наиболее распространенных авто.
