Как Сбросить Ошибки Ауди 80 б3 Моновпрыск • Двигатель с инжектором
Обнуление компьютера Mazda Familia, Mazda 626, Mazda 323, Mazda Protege
- Двигатель остановлен. Снимаем минусовую клемму с аккумуляторной батареи.
- Садимся в машину и нажимаем на педаль тормоза. Держим не менее 20-ти секунд.
- Ставим клемму аккумулятора на место.
- После обнуления компьютера рекомендуется производить обучение, особенно если машина с АКПП.
Как обучать машину с АКПП?
Перед началом обучения рекомендуется выехать на прямую дорогу, потребуется примерно метров 800 без помех движению.
- Заводим автомобиль, прогреть двигатель до рабочей температуры. Убедитесь что все дополнительное оборудование выключено (фары, кондиционер, печка и т.п.). Если двигатель горячий, можно сразу приступить к пункту 2.
- Зафиксируйте машину стояночным тормозом, дайте ей поработать на холостых оборотах с рычагом АКПП в положении P или N не менее одной минуты.
- Переведите селектор АКПП в положение D, движение не начинайте, дайте поработать автомобилю не менее одной минуты. Для фиксации автомобиля на месте используйте педаль тормоза или стояночный тормоз.
- Отпустите тормоз, начинайте движение. Движение надо начинать плавно без резких утапливаний в «пол» максимум половина хода педали. Необходимо чтобы переключились все передачи что соответствуе плавному разгону до 60-70 км/ч. Затем так же плавно замедляйте автомобиль до полной остановки.
- Процедура обучения автомобиля с АКПП завершена, всему остальному он научится самостоятельно. Стоит отметить что многие АКПП адаптивные и запоминают до нескольких десятков манер езды водителя и сами их включают в зависимости от того как он жмет на газ.
Как обучать машину с МКПП?
Для обучения автомобиля с МКПП никаких условий не требуется. Достаточно дать прогретой машине поработать на холостых оборотах не менее одной минуты. Перед обучением убедитесь что все дополнительное оборудование выключено (фары, кондиционер, печка и т.п.).

Не заводится ауди 80 моновпрыск: возможные причины
- Прогреть двигатель до рабочей температуры, заглушить его, снять клемму АКБ секунд на 10-20, одеть.
- При выключенных потребителях включить зажигание на 10 с, выключить на 20 с, завести двигатель и дать поработать ему 10 минут на холостых (все потребители д.б. выключены!).
- Заглушить на 20 с, снова завести, включив все возможные нагрузки (фары, кондиционер, магнитолу, нагрев сидений, стекла, салонный свет и т.д.), дать поработать на ХХ 10 минут.
- Выключить зажигание на 10-20 с.
Не заводится ауди 80 моновпрыск: возможные причины Читайте также: Вес двигателя газ 52 – 52-04, 5201, технические характеристики, самосвал, двигатель, регулировка клапанов, сколько весит, отзывы владельцев, бортовой, расход топлива на 100 км, на металлолом, перевод
Проводим необходимые процедуры

Отечественный автопром приучил автолюбителей к спартанским условиям – «рабочее авто» было самой лучшей комплектацией после покупки.
И когда в нашу страну стали завозить иномарки, автолюбители открыли для себя ранее неизвестные грани автомобиля:
- Он может оснащаться различными силовыми агрегатами;
- Иметь различную комплектацию, включающую в себя гидроусилитель руля и автоматическую коробку передач;
- Иметь многочисленные функции комфорта.
Силовые агрегаты
В нашу страну автомобили попадали с внушительным пробегом. Однако, благодаря европейскому сервису, автомобили были в прекрасном состоянии, а цена при этом была доступной.
Среди пригоняемых моделей Ауди в комплектации встречалось несколько силовых агрегатов:
Кроме того, двигатели имели разные системы впрыска:
Справочно: любой из двигателей имел свои технические особенности. В частности, электропроводка Ауди 80 на дизельных моторах отличалась от бензиновых версий. Да и среди работающих на бензине также существовали отличия, например, система впрыска с электронным управлением видоизменялась при каждой модернизации.
Трансмиссия
Особого рассмотрения заслуживают и разновидности трансмиссии:
Схема проводки Ауди 80 с автоматической 4-х ступенчатой коробкой передач
Механические коробки у владельцев нареканий не вызывали. А вот АКПП представляли сложности в обслуживании, в первую очередь из-за наличия электронных компонентов:
Справочно: АКПП на Ауди 80 имела режимы защиты – при отказе датчика, автоматика переводила коробку в щадящий режим работы. После замены неисправного датчика, блок управления следовало перезагрузить. А своими руками этого сделать было нельзя – «мозги» можно перезагрузить только на СТО с помощью диагностического оборудования.
Первые признаки неисправности лямбда-зонда или как проверить датчик кислорода
- Свечи, зазоры клапанов, опережение зажигания в нормальном состоянии.
- Тахометр следует подключать при выключенном двигателе (причина — высокое напряжение на клеммах ТСЗ).
- Выключены приборы потребления электрического тока.
- Открыта воздушная заслонка.
- Шланг охлаждения картера во время проверки должен быть отсоединен.
- Вентилятор системы охлаждения нужно отключить.
- Воздушный фильтр снимать не нужно.
Как восстановить «мозги» после отключения аккумулятора ⋆ АВТОМАСТЕРСКАЯ Теперь мы расскажем вам, как произвести проверку датчика Холла. Если вы зафиксировали симптомы поломки устройства и думаете, что именно оно является причиной нестабильной работы мотора, то следует сделать проверку элемента. Ниже представлена инструкция по проверке. Если вы хотите все сделать правильно, то необходимо придерживаться действий, указанных ниже:
О достойных чертах
Перед тем как изучить, как проводится настройка моновпрыска «1,8-Пассат-RP» или другой иномарки, полезно узнать о целесообразности этих манипуляций. К преимуществам можно отнести следующие.
- Мотор запускается быстрее в сравнении с карбюраторными типами.
- За счет увеличения КПД двигателя расходная статья на топливо не будет огорчать.
- Настраивать топливную подачу не требуется, как и создавать вручную топливно-воздушную смесь.
- Новый продукт автопромышленности функционирует безопаснее в экологическом плане, отдавая атмосфере меньшее количество углекислого газа.
- Конструкция проста в установке и легка в эксплуатации.
Эта система дала возможность людям приобрести удобные автомашины, не вдаваясь в подробности технического обустройства агрегата. За счет внедрения моновпрыска водители ощутили реальную экономию на бензине, на ремонте двигателя. Есть ли недостатки у этого «ноу-хау»?

Не заводится ауди 80 моновпрыск: возможные причины
- Наблюдается «гуляние» оборотов. Это говорит о дефектах температурных датчиков.
- «Ласточка» теряет мощность – значит воздух проник в узел.
- Из-за залипания «концевика» на регуляторе холостого хода мотор находится в постоянном режиме холостых.
- Движок отказывается заводиться.
- Отпустив педаль газа, автолюбитель видит, что упали обороты.
Не заводится ауди 80 моновпрыск: возможные причины Немного по-другому обстоят дела с двигателями «Фольксваген Пассат», работающими на инжекторе. На дроссельной заслонке фиксируется РХХ, который в целом и «руководит» работой этого механизма. То есть, если датчик выходит из строя, то сразу же начинаются неприятности с холостым ходом и высокими оборотами двигателя.
Ремонт и настройка моновпрыска
Информация применима для ремонта автомобилей:
Volkswagen Passat B4 / Фольксваген Пассат Б4 (3A2) 1994 – 1997 Volkswagen Passat Variant B4 / Фольксваген Пассат Вариант Б4 (3A5) 1994 – 1997
Volkswagen Passat B3 / Фольксваген Пассат Б3 (312) 1988 – 1994 Volkswagen Passat Variant B3 / Фольксваген Пассат Вариант Б3 (315) 1988 – 1994
Volkswagen Golf 3 / Фольксваген Гольф 3 (1H1, 1H5) 1992 – 1998 Volkswagen Vento / Фольксваген Венто (1H2) 1992 – 1998
Volkswagen Golf 2 / Фольксваген Гольф 2 (191, 192, 193, 194) 1984 – 1988 Volkswagen Jetta 2 / Фольксваген Джетта 2 (165, 166, 167, 168) 1984 – 1988 Volkswagen Golf 2 / Фольксваген Гольф 2 (1G1) 1989 – 1992 Volkswagen Jetta 2 / Фольксваген Джетта 2 (1G2) 1989 – 1992
порядок работ подходит и для других автомобилей с системой впрыска Mono motronic

У меня показания достаточно близки и что называется «пойдёт».
элемент с подпаянными новыми проводами:
Теперь переходим к замерам, сначала определяем условное сопротивление проводов прибора:
Таким образом, от каждого малого омического сопротивления будем отнимать примерно 0,2 – 0,3 Ом. Замеряем оба восстановленных проводника от разьёма до элемента:
Теперь с проводниками всё хорошо 0Ом и переходим замеру сопротивления самого элемента:
Так как характеристики у элементов ДТОЖ и ДТВВ одинаковы пользуемся тем же графиком. У меня в мастерской температура почти комнатная и сопротивление ДТВВ соответственное…
Переходим к регулятору холостого хода (РХХ). Из-за разрыва пыльника, РХХ моего авто насосал пыли / грязи и давал сбои по контакту:
Новых пыльников не продают, да и при отмывки контакта я немного повредил контактную пластинку, поэтому меняю новым, вот относительно недорогой из «не китайских»:
Датчик Холла Ауди 80 Б3: как проверить, заменить, признаки поломки
Замена лямбда зонда

Частые проблемы
- Автозажигание выключается. Со штекера РХХ снимается колодка. К двум контактам, размещенным наверху, подается 6V. Регуляторный шток при этом должен задвинуться.
- Для грамотной настройки моновпрыска “Ауди 80” следует отрегулировать положение амортизатора.
- К двум контактным выходам PXX внизу присоединяется тестирующий прибор. Удобнее использовать аппарат, умеющий издавать звуки: короткое замыкание легче выявить.
- Теперь дело за щупами в 0,45 и 0,5 мм. Они выступят помощниками в измерении расстояния между винтом дросселя и штоком PXX. Замыкание должно произойти при вставлении полумиллиметрового щупа. Этого не должно случиться при применении второго щупа.
- Контрольный замер в настройке моновпрыска «Ауди» имеет значение для нормального функционирования агрегата. Разъем РХХ задействовать в этом случае не понадобится. Включается зажигание, и потенциометр помогает замерить опорное напряжение. О неисправности можно судить по показаниям, отличным от 5V. При незначительной разнице, к примеру, в 0,2 В, можно говорить о неполадках в электросети. Лучше обратиться к мастерам для квалифицированной диагностики, чтобы наверняка выяснить причины дефектов или для настраивания рабочего режима конструкции.
О понятии Во всех вышеперечисленных случаях, кроме последнего, выход из строя происходит постепенно. Поэтому те автовладельцы, которые не знают как проверить лямбда зонд и где он вообще расположен, скорее всего, не сразу заметят неисправность. Однако, для опытных водителей определить причину изменения работы двигателя не составит никакого труда.
Проводим необходимые процедуры

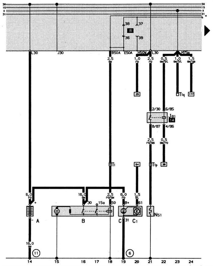
Топливный насос, система впрыска, блок управления системой впрыска Mono-Motronic. Цвета проводов: br – к, gn/ge – з/ж, ws/gn – б/з, ws/bl – б/кр, ro – кр, br/gr – к/ср, sw/li ч/л, br/li – к/л, bl/br – сн/к, gn – з, br/ro – к/кр, bl/gn – с/з, gn/ro -/кр, gn/sw – з/ч, gn/gr – з/ср, gn/bl – з/сн, sw/ws – ч/б.
Лямбда-зонд с подогревом, электромагнитный клапан бачка с активированным углем, регулятор положения дроссельной заслонки. Цвета проводов: br – к, br/ge – к/ж, bl/sw – сн/ч, gn/sw – з/ч, sw – ч, gr/sw ср/ч, ro/ge – кр/ж, gr/ws ср/б, sw/ro – ч/кр, ge – ж, br/sw – к/ч, sw/bl – ч/сн, li/sw – л/ч, li – л, ro/sw кр/ч.
Фары, стояночный свет, задние габаритные огни, сигнал торможения, фара заднего хода.
Выключатели освещения, выключатели ближнего света фар, светового сигнала дальним светом фар и парковочного света
Комбинация приборов, стабилизатор напряжения, контроль охлаждающей жидкости, индикатор количества топлива, спидометр
Дверной выключатель освещения, освещение салона, косметическое зеркало
Комбинация приборов, система минипроверки, контроль давления масла, контроль охлаждающей жидкости
Система стеклоочистителя, система очистки фар, обогреваемые форсунки стеклоомывателя, звуковой сигнал
Схема «АУДИ-80 1,8S” 1987-1991 гг. с карбюраторным двигателем
РЕМОНТ АВТОЭЛЕКТРОНИКИ ЗАРЯДНЫЕ УСТРОЙСТВА ДЛЯ АКБ
Читайте также: Двс 414 уаз технические характеристики. Конструкция и технические характеристики «УАЗ-469 и УАЗ-3151»
Признаки и причины неисправности
- нарушена плотность прокладки, установленной под моноинжектором. Потеря герметичности приводит к неравномерному распределению горючего. В этом случае прокладку следует заменить на новую.
- проблемы с контактной группой или проводкой к отдельным электрическим элементам моновпрыска. Возможно повреждение, обрыв, нарушение целостности изоляции и т.д. Для проверки каждый элемент и его проводку необходимо «прозванивать» мультиметром.
- на работу моновпрыска влияет тип установленных свечей зажигания. Если после замены свечей мотор стал работать со сбоями, тогда для проверки можно вкрутить старые свечи и оценить стабильность работы ДВС.
- зависимость моноинжектора и зажигания предполагает необходимость осмотра трамблера и его крышки. Незначительные дефекты или пробой крышки является поводом для замены.
- дополнительно следует проверять датчик ДПДЗ, определяющий положение дроссельной заслонки. Проверка осуществляется мультиметром.
- также следует уделить внимание давлению, которое выдает бензонасос. Если устройство неисправно или работает со сбоями, тогда необходим ремонт или замена бензонасоса. Не следует забывать и о топливных фильтрах, которые могут быть забиты.
- нагар и отложения на дроссельной заслонке необходимо удалить (чистка доссельной заслонки), так как загрязнения способны оказывать значительное влияние на работоспособность моновпрыска.
Основные признаки неисправности лямбда зонда Совет подойдет для любой модификации моновпрыска.
