Ваз 2121 не Горят Плафоны Освещения – Салон машины
Подсветка салона ВАЗ 2114 устройство, ремонт и модернизация
Все электрическое освещение салона можно условно поделить на следующие составляющие компоненты:
- подсветка приборной панели (о ней, а также о ее неисправностях, мы уже говорили ранее, поэтому сегодня на ней подробно останавливаться не будем);
- главный плафон освещения салона ваз 2114;
- лампы для индивидуальной подсветки;
- подсветка бардачков и прикуривателя.
Самым главным и основным источником света из всех перечисленных выше элементов является именно плафон ваз 2114. Он смонтирован на потолке салона в передней его части и включается при помощи концевых выключателей, расположенных во всех дверях автомобиля. При открытии даже одной двери лампочка моментально загорается, а при всех закрытых дверях — выключается.
Кроме этого, возможно и принудительное включение/отключение плафона при помощи специальных кнопок, расположенных на боковых стойках.

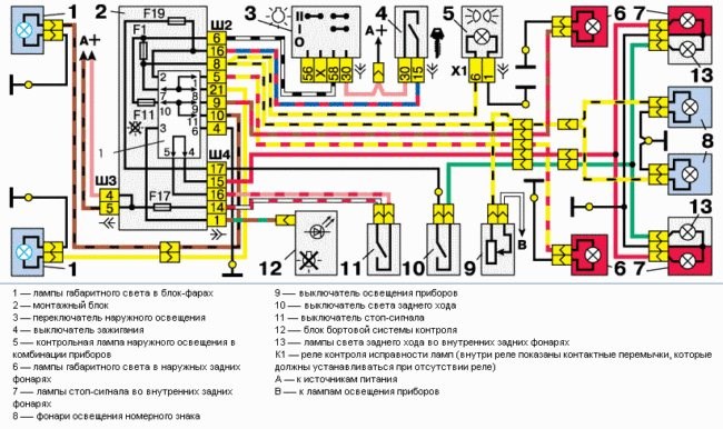
Схема электрооборудования автомобиля ВАЗ–21213
- кнопка с индикацией – 1шт.;
- лента светодиодная влагозащищенная 120 св.д/м – 1м.;
- отрезки проводов;
- термоусадочная трубка;
- отрезок гофрированной трубки;
- предохранитель 5А.
Не работает свет в салоне ВАЗ-2115 возможные причины F25 (10 А) — освещение салона, тормозные лампы. Если стоп-сигналы не работают и этот предохранитель исправен, проблема может быть в самих лампах и их разъемах или в выключателе стоп-сигналов в педальном блоке.
Какие лампочки стоят в плафонах
В плафон освещения салона ВАЗ 2107 производитель устанавливал лампы накаливания C5W (АС12-5-1) мощностью 5 Вт.
Всего таких ламп две, поскольку фонарей два, расположены они на стойках между передними и задними сидениями и оснащены встроенными переключателями режимов (см. раздел «Схема подключения»).
Посмотреть типы всех ламп, используемых в ВАЗ 2107, можно в статье «Какие лампочки стоят в фарах ВАЗ 2107 и какие лучше поставить»
Возможные неисправности и их устранение
Схема подключения фонарей освещения салона на ВАЗ 2107 довольно проста, а потому и неисправностей будет немного, и все относительно легко устранимы. Вот те из них, которые можно устранить своими силами:
- сгорела лампочка;
- перегорел предохранитель;
- вышел из строя один из концевых выключателей, расположенных в стойках дверей;
- вышел из строя встроенный в плафон переключатель;
- неисправность проводки.
Будем устранять их все, начиная с самых простых.
Как заменить лампы
Для начала разберемся с заменой лампочек в плафонах освещения – это самая простая процедура, а неисправность наиболее распространенная.
Фонарь освещения салона крепится на двух пружинных защелках, расположенных сверху и снизу. Берем отвертку, поддеваем верхнюю или нижнюю часть плафона и аккуратно отжимаем, пока защелка не выйдет из паза в кузове.
После этого фонарь легко снимется и повиснет на трех проводах
Находим лампочку и снимаем ее, вытолкнув в сторону.
Вставляем на место новую, проверяем, защелкиваем фонарь на место.
Расположение предохранителя
Следующая по сложности устранения неисправность – выход из строя предохранителя (вставки). Нужно только знать, какого и где его найти. Расположен предохранитель, отвечающий за освещение салона, в монтажном блоке, а сам блок — в моторном отсеке, сразу за лобовым стеклом напротив кресла пассажира. На фото ниже он помечен цифрой 5 и закрыт защитной крышкой.
В зависимости от модификации и года выпуска автомобиль может быть оснащен одним из двух видов монтажных блоков. Устройство старого образца выглядит так:
Нумерация предохранителей (всего их 17) для старого образца ведется по порядку слева направо:
Чем руководствовались разработчики ВАЗ 2107, непонятно, но в новом образце найти логику в нумерации вставок довольно сложно.
В обеих модификациях за освещение салона отвечает вставка F11 номиналом 8 (старый блок) или 10 (новый блок) ампер.
Но прежде чем лезть в монтажный блок, попробуем определить исправность вставки логически. Кроме фонарей освещения салона, вставка питает лампы сигнала торможения (стоп-сигналы) и лампу освещения багажника.
Если они работают, то предохранитель наверняка исправен, и под капот можно пока не лезть. Если не работают – лезем под капот, вскрываем монтажный блок и проверяем исправность вставки.

Подсветка дверей ваз 2107
Плафон

ВАЗ 2114: не горит свет в салоне – ТОП 3 причины
- малярный скотч;
- острый нож (можно канцелярский);
- гаечный ключ на 12;
- набор отверток;
- карандаш или маркер для нанесения отметок.
Ближний свет на ниве — ВАЗ — Все Вместе
Неоднократно, причиной неисправности становился сам плафон, где просто поплавилась контактная группа и замкнула, что вызвало перегорание или сгоревший предохранитель.
Лампочка
Принцип срабатывания элементов света в салоне работает просто. Со всех сторон на стойках кузова предусмотрены концевики.

Эта маленькая деталь при открывании двери ведет к размыканию контакта, что дает сигнал к включению освещения. При открытии двери на 2114 включается только основной плафон. Частое открытие двери и постоянное срабатывание лампочки ведет к ее постепенному износу.
Как только ресурс лампочки заканчивается – она перегорает. Проверку целостности лампочки можно провести самостоятельно. Достаточно поддеть пластиковую крышку основного источника света и внутренности осветителя будут перед Вашими глазами.
Стандартный вариант лампы – AVS Vegas 12V. При желании вместо стандартной лампочки накаливания можно внедрить светодиодные элементы. На фото выше представлен как раз этот вариант.
В водительском фонаре освещения предусмотрена немного другая форма лампочки с цоколем – r5w мощностью 5 Ватт.
Меняется она немного сложнее. Необходимо с помощью отвертки поддеть корпус «рыбьего глаза», после чего снять колодку проводов. Далее нажимаем на фиксаторы по обе стороны корпуса и вынимаем цоколь r5w.
Если после процедуры замены не работает освещение салона ВАЗ 2114 – проверяйте проводку.
#14
Какие лампочки стоят в плафонах
да нет ближний включается на кнопке которая габариты включает на подрулевом включатель дальнего света фар.
Расположение предохранителей
Если в вашем автомобиле вышло из строя какое-либо электрическое оборудование, в первую очередь необходимо проверить исправность предохранителя. Для этого очень важно соблюдать следующие правила безопасности:
- прежде чем осуществлять замену плавкой вставки, необходимо выявить и устранить причину ее выхода из строя;
- ни в коем случае нельзя устанавливать предохранители, не соответствующие требованиям производителя авто;
- категорически запрещено замыкать контакты вставок какими-либо металлическими предметами;
- нельзя извлекать предохранители из блока с помощью отвертки или ножа, не отключив предварительно подачу питания.
Схема электрооборудования автомобиля ВАЗ-2121 (Нива)

(нажмите для увеличения)
Условные графические обозначения на схеме
Читайте также: Ваз приора размеры. Размеры кузова лада и подробный обзор моделей. Технические характеристики Лада Приора
Представлены цветные схемы в хорошем качестве для Нива ВАЗ-21213, Нива ВАЗ-21214 и Нива ВАЗ 2121.
Описание Картинка кликабельна. Откройте в новой вкладке и изучайте.
Установка освещения в багажник
САЛОН МАШИНЫ

Блок предохранителей
Неисправность выключателей
Так как старая проводка не работает с более современными устройствами, сделайте новую. Вам потребуется кинуть минимум 2 провода – «минус» на кузов и «плюс» на контакт новой лампы. В иномарках свет загорается при открытии дверей, это очень удобно. Если вы желаете сделать также, то третий провод киньте на концевик в двери. Проводку протяните по правой стойке.
Причина №1: Перегоревшая лампочка
это очень просто и элементарно, но некоторые автовладельцы начинают искать «изъян» в недрах электросистемы. Не делайте этого, просто проверьте лампу. Вы можете просто посмотреть ветку или вызвать тестировщика. Последний вариант поможет гораздо точнее определить перегоревшую лампочку: иногда перегорает не спираль, а контакт внутри цоколя, и с виду все выглядит неплохо.
Вторая причина того, что внутреннее освещение может не работать, — перегоревший предохранитель. Практически всегда внутреннее освещение «делит» предохранитель с другими устройствами. Поэтому, если, например, часы или магнитола перестают работать вместе со светом, вероятность сгорания предохранителя чрезвычайно высока.
При этом предохранитель не всегда перегорает из-за «короткого замыкания». Его свитер может быть только старым (потрепанным) или сшитым из некачественного материала.

Освещение в багажнике на примере Лада Самара
Почему нет света в салоне ВАЗ 2114: секреты электрика

#6
Причина №2: Перегоревший предохранитель Для питания различных «доработок» в машине проложил отдельный провод от АКБ до багажника под ковровым покрытием дверных порогов. Поэтому я не испытывал таких трудностей, как подключение к плафону освещения салона. Подключение осуществил через предохранитель 5А.
Тюнинг освещения

За эти деньги вы приобретете не просто новый источник света, но и такие плюсы, как:
- экономичность;
- наличие трех настраиваемых режимов освещения с функцией памяти;
- задержка перед выключением (на 7 секунд) с последующим плавным выключением подсветки;
- функция автоматизированного выключения освещения при незакрытой либо неплотно закрытой двери после получаса с момента включения (что очень удобно, если вы оставили дверь открытой и не выключили освещение).
Установка светодиодного плафона производится в следующем порядке:
- Демонтировать пластиковый колпак-рассеиватель штатного плафона (крепится он при помощи защелок).
- Отсоединить провода от контактов светильника.
- Выкрутить саморезы (4 штуки), удерживающие корпус плафона на потолке салона, после чего снять корпус.
- Снять колпак-рассеиватель с нового плафона.
- Закрепить корпус нового плафона на потолке при помощи саморезов.
- Подсоединить провода к контактам нового плафона (при этом обязательно следует учитывать прилагаемую схему с указанной полярностью устройства. Подключать светодиодный светильник без учета полярности категорически нельзя).
- Зафиксировать крышку-рассеиватель на корпусе нового плафона.
Установленная таким образом новая подсветка салона обладает большей яркостью (на максимальном режиме) и сделает ночные поездки более комфортными как для водителя автомашины, так и для его пассажиров.
#7
- подсветка приборной панели (о ней, а также о ее неисправностях, мы уже говорили ранее, поэтому сегодня на ней подробно останавливаться не будем);
- главный плафон освещения салона ваз 2114;
- лампы для индивидуальной подсветки;
- подсветка бардачков и прикуривателя.
Силовые предохранители а еще до этого пропала аварийка и обогрев заднего стекла (( до сих пор ищу млин ((((
кто нить болел таким же? подскажите плз мож чего знаете чего тама не так?
есть схема 21213 а то у меня токо 2121 на диске. хотя может они одинаковые.
#18

Deepdarker
да нет ближний включается на кнопке которая габариты включает на подрулевом включатель дальнего света фар.
Как так на кнопке? Вот включил я ту кнопку. Загорелись габариты. Потом переключаю рычаг управления светом фар, что на рулевом. Появляется ближний. Еще раз рычагом, появляется дальний. Так? Причем у меня так, пока до второго положения включатель габаритов не доведешь, фиг ближний/дальний включишь.
кнопка, что включает габариты на два положения: 1- габариты и освещение торпеды, 2- ближний свет фар. под рулем только дальний. у меня, по крайней мере так.
Ха. А у меня 2-е положение только как «разрешение» для включения. Остальное все через рулевую колонку. У меня нива 21213 2003 г.в. Вот же блин
у меня 97 год. тоже 21213, но ближний свет включается на бороде. на подрульном только одно положение — включение дальнего света, или для кратковременного включения просто потянуть на себя.
ДОРАБОТКА СВЕТА В САЛОНЕ
#12 Если они работают, то предохранитель наверняка исправен, и под капот можно пока не лезть. Если не работают – лезем под капот, вскрываем монтажный блок и проверяем исправность вставки.
